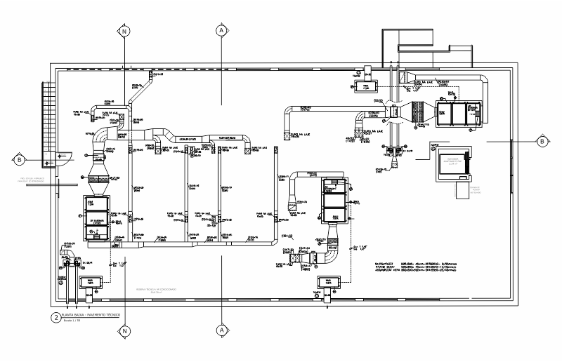
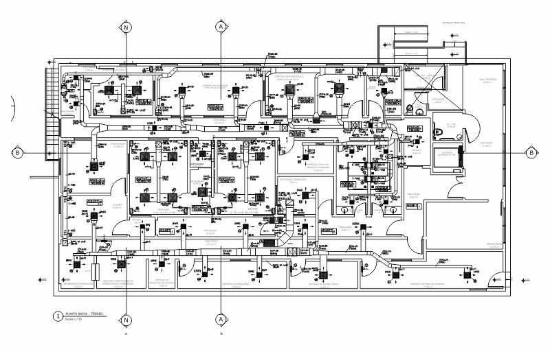
Projeto BRASILFARMA

Tipo: Laboratório Farmaceutico

Cliente: BRASILFARMA

Projeto e Instalação de Sistema de Ar Condicionado e Exaustão Mecânica

Local: Rio de Janeiro-RJ

Ano:2013

© 2014 Arqui & Ar - Projeto e Consultoria Ltda.